|
|
Untitled Document
Rohstoffverwiegung
Einsatzgebiete
Gravimetrische Dosieranlage für Rohstoffe wie Wasser, Zucker, Glukose, etc. zur Herstellung einer Slurry-Masse oder einer gesättigten Zuckerlösung zum Dragieren mit einer die Hartzucker-, Weichzucker-, Karamelzuckerlösung.
Anlagenaufbau
Wiegebehälter mit 400 Liter Nutzvolumen.
Seperater Heizkreis für Boden und zylindrischen Teil jeweils mit 3 Bar Dampfdruck beheizbar.
Wandnahes Ankerrührwerk.
Schnellmischer mit Propllerrührorgan und Dispergierscheibe.
Flachdeckel 1/3 klappbar.
Dosierorgane nach Kundenappliktion.
Austragspumpe.
Anlagenvorteile
Kompakte, modulare Bauweise.
Spezialkonstruktion für Glukosedosierung erlaubt die exakte Dosierung von geringen Mengen an Glukose.
Dosiergenauigkeit 30 Gramm.
Zweiter Wiegepunkt gestattet die Dosierung von Kleinstmengen wie Farbe, Bindemittel, etc. mit höherer Genauigkeit entsprechend der Dosiermenge.
Verschiedene Rührwerksausführungen in Abhängigkeit der Prozessanfordernisse. Bei proteinhaltigen Produkten kann das Ankerrührwerk mit Schabern ausgerüstet werden.
Der funktionale Ablauf der Verarbeitung ist in der Rezeptur frei programmierbar. Neben den Dosierfunktionen, können Steuerfunktion wie Mischen während Grobstrom, Definition der Lösetemperatur, Heizen Boden oder zylindrischer Teil, etc. in der Rezeptur frei verwendet werden.
HACCP - konforme Anlagenkonstruktion.
Die Anknüpfung des Dosiercontrollers an eine ACCESS-Datenbank ermöglicht die IFS - gemäße Rückverfolgbarkeit der Dosierung und aller Verbräuche auf höchstem Niveau, sowie die direkte Erzeugnisanalyse (IPC). Eine Kopplung zu ERP Systemen ist möglich.
Anlagen- und Prozessvalidierung auf höchstem Niveau.
Technische Daten:
Abmessungen: HxBxT 1900x1200x1200 mm
Werkstoffe: Edelstahl 1.4301, alterantiv 1.4571
Gewicht: 700 kg
Spannung: 400 VAC, 3Ph 50 Hz
Druckluftanschluss: 6 bar
Wiegebehälter:
Nutzvolumen: 400 l, mit Dampf beheizbar, 3 bar
Ankerrührwerk: 31 1/min
Schnellmischer: 1500 1/min

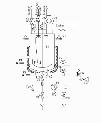
P&ID Beispielschema
|
|
 |
|